To content
Помощь по сайту
Новости
zapros.kz@autopiter.com
Контакты
Все категории
Каталоги запчастей
Астана
Вход
Корзина
Все категории
Каталоги запчастей
Фильтры Hebel Kraft
Оригинальные каталоги по VIN
Неоригинальные запчасти
Запчасти ВАЗ, ГАЗ, КАМАЗ
Запчасти для ТО
Запчасти на ВАЗ, ГАЗ, Камаз и т.д.
Камаз
65201
65201
65201
Поиск деталей
Например:
65201-8500020СБ Платформа в сборе
Платформа
Устройство подъемное и опрокидывающее платформы
65201-8601010СБ Надрамник
Установка надрамника
Установка платформы
Установка гидроцилиндра
65201-8603010СБ Гидроцилиндр в сборе
5511-8614010-10СБ Клапан ограничительный
65115-8607120СБ Блок управления
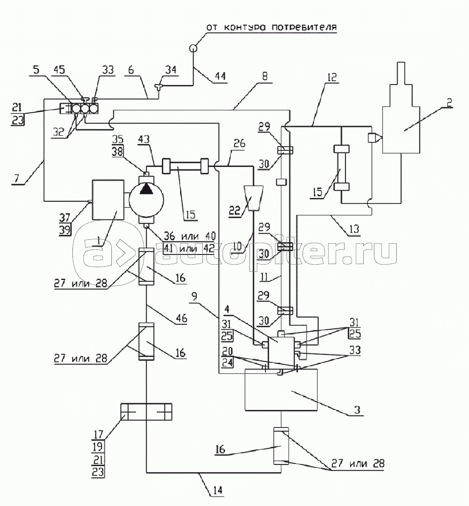
Гидросхема - 1
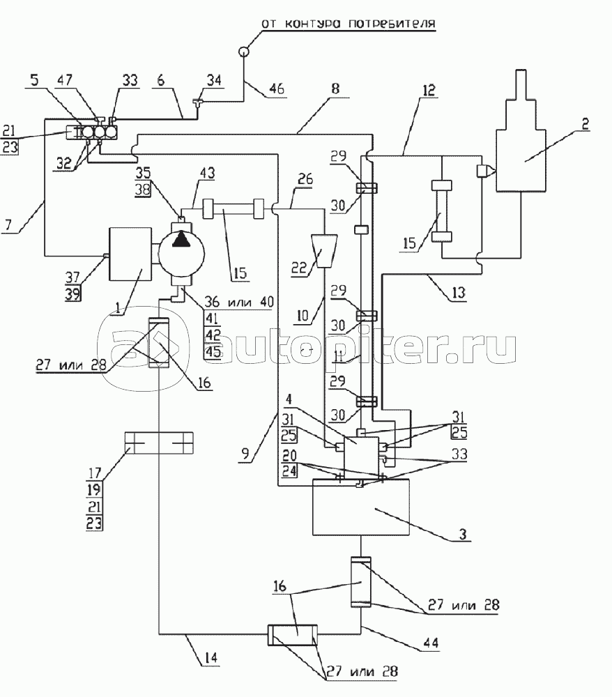
Гидросхема - 2
Заказы на сайте принимаются и обрабатываются круглосуточно
Бесплатно доставляем заказы «до двери» оптовым клиентам 5‑6 раз в неделю нашей собственной курьерской службой
Для тех, кто забирает заказы самостоятельно мы стараемся удобно располагать наши пункты самовывоза
Оплатить все товары можно
Или выбрать другой удобный для вас способ